Hydrant Pipe System: Types, Installation & Maintenance

V.Orbital 51 views
Hydrant Pipe System: Types, Installation & Maintenance

Hydrant Pipe System: Types, Installation & Maintenance

Let’s dive into everything you need to know about hydrant pipe systems . From the different types to how to install and maintain them, we’ve got you covered. Whether you’re a seasoned pro or just starting out, this guide will help you understand the ins and outs of these critical fire safety components. So, let’s get started, guys!

Understanding Hydrant Pipe Systems

When we talk about hydrant pipe systems , we’re referring to the network of pipes that deliver water to fire hydrants. These systems are crucial for providing a reliable water supply for firefighters to extinguish fires quickly and efficiently. Without a properly designed and maintained hydrant pipe system, firefighting efforts can be severely hampered, putting lives and property at risk.

Importance of a Reliable Hydrant System

A reliable hydrant system is non-negotiable when it comes to fire safety. Think about it: when a fire breaks out, every second counts. Firefighters need immediate access to a sufficient water supply to tackle the blaze effectively. A well-functioning hydrant system ensures that they can connect their hoses quickly and get water flowing without delay. This can make the difference between containing a small fire and dealing with a catastrophic inferno. Moreover, businesses and residential areas benefit immensely from having these systems in place, as they help lower insurance costs and, most importantly, provide peace of mind.

Key Components of a Hydrant Pipe System

So, what exactly makes up a hydrant pipe system? Here are some of the key components:

  • Water Source: This could be a municipal water supply, a storage tank, or even a natural source like a lake or river. The main thing is that it provides a consistent and adequate water flow.
  • Pipes: These are the arteries of the system, transporting water from the source to the hydrants. They come in various materials and sizes, depending on the specific needs of the installation.
  • Valves: Valves control the flow of water throughout the system. They allow for isolation of sections for maintenance and repairs without shutting down the entire system.
  • Fire Hydrants: These are the visible outlets where firefighters connect their hoses. They are strategically placed throughout the area to provide easy access to water.
  • Pumps: In some cases, especially when the water source is not at a sufficient pressure, pumps are used to boost the water pressure to the hydrants.

Types of Hydrant Systems

There are several types of hydrant systems, each designed for different applications and environments. Let’s take a look at some of the most common ones:

  1. Wet Barrel Hydrant Systems: These are the most common type, especially in areas where freezing temperatures are not a concern. The barrel of the hydrant is always filled with water, providing immediate access when needed. However, this also means they are susceptible to freezing in colder climates.
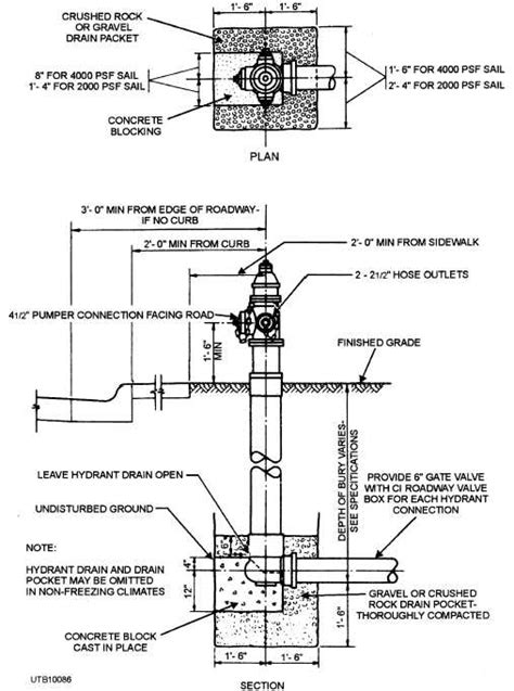
  2. Dry Barrel Hydrant Systems: In regions where freezing is a concern, dry barrel hydrants are used. These hydrants have a valve located below the frost line, so the barrel is empty when not in use. When the hydrant is opened, the valve opens, and water flows into the barrel. This prevents freezing and damage to the hydrant.
  3. Private Fire Hydrant Systems: These are typically found on private properties such as industrial complexes, large commercial buildings, or residential communities. They are connected to the property’s private water supply and are maintained by the property owner.

Installation of Hydrant Pipe Systems

Alright, let’s talk about installing hydrant pipe systems . Proper installation is crucial to ensure the system functions correctly and provides reliable fire protection. Here’s a breakdown of the key steps and considerations.

Planning and Design

Before you even think about digging trenches, you need a solid plan. This involves:

  • Assessing Water Needs: Determine the amount of water required to adequately suppress potential fires in the area. This will influence the size and layout of the pipe network.
  • Choosing the Right Hydrant Type: Select the appropriate type of hydrant based on the climate and specific requirements of the location. Wet barrel hydrants are suitable for warmer climates, while dry barrel hydrants are necessary in freezing conditions.
  • Designing the Pipe Layout: Plan the layout of the pipes to ensure adequate coverage and accessibility. Consider factors such as building locations, road access, and potential fire hazards.

Installation Process

Once the design is finalized, the installation process can begin:

  1. Trenching: Dig trenches deep enough to accommodate the pipes below the frost line (in cold climates) to prevent freezing.
  2. Laying the Pipes: Carefully lay the pipes in the trenches, ensuring they are properly aligned and supported. Use appropriate bedding material to protect the pipes from damage.
  3. Connecting the Pipes: Join the pipes using appropriate fittings and connections. Ensure all connections are watertight to prevent leaks.
  4. Installing Valves: Install valves at strategic locations to control the flow of water and allow for isolation of sections for maintenance.
  5. Installing Hydrants: Install the fire hydrants at designated locations, ensuring they are easily accessible and properly aligned.
  6. Testing the System: After installation, thoroughly test the system to ensure it functions correctly. Check for leaks, proper water pressure, and adequate flow rates.

Important Considerations During Installation

  • Soil Conditions: Consider the soil conditions when selecting pipe materials and installation methods. Corrosive soils may require special pipe coatings or materials.
  • Frost Line: In cold climates, ensure pipes are buried below the frost line to prevent freezing.
  • Accessibility: Ensure hydrants are easily accessible to firefighters and are not obstructed by landscaping or other obstacles.

Maintenance of Hydrant Pipe Systems

Maintaining hydrant pipe systems is absolutely vital. Regular maintenance ensures that the system remains in good working order and is ready to perform when needed. Neglecting maintenance can lead to serious problems, such as leaks, corrosion, and malfunctioning hydrants. Let’s go over the key aspects of hydrant pipe system maintenance.

Regular Inspection

Regular inspections are the cornerstone of any good maintenance program. Here’s what you should be looking for:

  • Visual Inspection: Check the hydrants for any signs of damage, such as cracks, leaks, or corrosion. Ensure that the hydrant is easily accessible and not obstructed.
  • Valve Operation: Operate the hydrant valves to ensure they open and close smoothly. Check for any leaks around the valve stem.
  • Flow Testing: Conduct flow tests to measure the water pressure and flow rate at the hydrant. This helps identify any potential problems with the system, such as blockages or reduced water pressure.

Preventative Maintenance

Preventative maintenance helps to keep the system in top condition and prevent problems before they occur. Here are some key preventative maintenance tasks:

  • Lubrication: Lubricate the hydrant valves and operating mechanisms to ensure smooth operation.
  • Flushing: Flush the hydrant periodically to remove any sediment or debris that may have accumulated in the pipes.
  • Painting: Paint the hydrants to protect them from corrosion and make them more visible.

Repair and Replacement

Despite regular maintenance, repairs and replacements will inevitably be necessary from time to time. Here are some common repair and replacement tasks:

  • Leak Repair: Repair any leaks in the pipes, valves, or hydrants as soon as they are detected.
  • Valve Replacement: Replace any malfunctioning valves that cannot be repaired.
  • Hydrant Replacement: Replace any damaged or obsolete hydrants with new ones.

Best Practices for Maintenance

  • Keep Records: Maintain detailed records of all inspections, maintenance, and repairs. This helps track the condition of the system and identify any recurring problems.
  • Follow Manufacturer’s Recommendations: Follow the manufacturer’s recommendations for maintenance and repair procedures.
  • Train Personnel: Train personnel on proper maintenance and inspection procedures. This ensures that maintenance tasks are performed correctly and safely.

Troubleshooting Common Issues

Even with the best maintenance, you might run into some common issues with hydrant pipe systems . Knowing how to troubleshoot these problems can save time and money. Let’s look at some of the common issues and how to address them.

Low Water Pressure

Low water pressure is a frequent complaint. Here’s what might be causing it and how to fix it:

  • Causes:
    • Blockages in the Pipes: Sediment, debris, or corrosion can restrict water flow.
    • Closed or Partially Closed Valves: Valves that are not fully open can reduce water pressure.
    • Leaks in the System: Leaks can reduce the overall water pressure.
    • Insufficient Water Supply: The water source may not be providing enough water to meet demand.
  • Troubleshooting Steps:
    1. Check for Blockages: Flush the hydrant to remove any sediment or debris.
    2. Inspect Valves: Ensure all valves are fully open.
    3. Look for Leaks: Check the pipes, valves, and hydrants for any signs of leaks.
    4. Assess Water Supply: Verify that the water source is providing an adequate supply of water.

Leaks

Leaks can waste water and reduce system pressure. Here’s how to tackle them:

  • Causes:
    • Corrosion: Rust and corrosion can weaken pipes and cause them to leak.
    • Damaged Fittings: Damaged or improperly installed fittings can leak.
    • Ground Movement: Shifting soil can put stress on pipes and cause them to crack.
  • Troubleshooting Steps:
    1. Identify the Source: Locate the source of the leak.
    2. Isolate the Section: Close the valves to isolate the section of pipe where the leak is located.
    3. Repair or Replace: Repair the leak or replace the damaged section of pipe.

Frozen Hydrants

In cold climates, frozen hydrants are a common problem. Here’s how to deal with them:

  • Causes:
    • Improper Drainage: Water left in the hydrant barrel can freeze.
    • Damaged Drain Valves: Damaged drain valves can prevent the hydrant from draining properly.
  • Troubleshooting Steps:
    1. Thaw the Hydrant: Use a steamer or a portable heater to thaw the hydrant.
    2. Check Drain Valves: Inspect the drain valves to ensure they are functioning properly.
    3. Insulate the Hydrant: Insulate the hydrant to prevent it from freezing again.

General Tips for Troubleshooting

  • Use a Systematic Approach: Start with the most obvious causes and work your way through the list.
  • Consult Professionals: If you are unable to resolve the problem, consult with a qualified technician.
  • Document Your Findings: Keep detailed records of your troubleshooting efforts.

Conclusion

So, there you have it, guys! A comprehensive guide to hydrant pipe systems , covering everything from types and installation to maintenance and troubleshooting. Remember, a well-maintained hydrant system is crucial for fire safety and can save lives and property. By following the guidelines outlined in this guide, you can ensure that your hydrant system is always ready to perform when needed. Stay safe and keep those hydrants in tip-top shape!